2.1. Según el número de locales
2.1.1.1. Equipos consolas y splits
2.2. Según los fluidos de transporte
2.2.1.1. Sistemas de caudal constante
2.2.1.2. Sistemas de caudal variable
2.2.1.3. Sistemas de doble conducto
2.2.1.4. Ventilación centralizada
2.2.1.6. Etapas del diseño de los sistemas todo aire
2.2.2.2. Sistema con radiadores
2.2.2.3. Sistema con superficies radiantes
2.2.2.4. Sistema de vigas frías
2.2.3. Sistemas todo refrigerante
2.2.6. Sistemas de pozo canadiense
3. Criterios de selección del sistema
4. Características de los sistemas en los diferentes tipos de edificios
4.7. Hospitales y centros de salud
4.8. Lugares de reunión (auditorios, bibliotecas, cines, museos)

· Caldera
· Bomba
de calor
· District heating
· Solar
· Enfriadora
expansión directa
· Enfriadora
absorción
· Bomba
de calor
· District cooling
· Caldera
· Bomba
de calor
· Depósitos
de inercia
· Depósitos
solares
· Conductos
de aire
· Tuberías
de agua
· Tuberías
de refrigerante
· Difusores
· Radiadores
· Fan-coils
· Unidades
de expansión directa
· Termostatos
· Humidostatos
· Controles
centralizados de instalaciones
· Sistemas
Airzone
· Sistemas
de recuperación de energía
|
Características: · Son sistemas flexibles · Sistemas de expansión directa · Pueden tener o no ventilación incorporada · Bajo nivel de filtración · Ruidosos · Compactos (menor uso en la actualidad) y
partidos · Requieren poco espacio de instalación · Aplicación doméstica y oficinas. · Coste bajo Mala distribución del aire en el local |
Sistemas compactos y sistemas partidos - split. Fuente (imagen split): https://nergiza.com/aire-acondicionado-sin-unidad-exterior-merece-la-pena/ |
|
Características: · Sistemas todo aire · Aplicación en centros comerciales, oficinas,
salones de actos (una sola planta). · Permiten sistemas de recuperación de calor y
free cooling. · No ocupan espacio interior del local. · Requieren un espacio libre en la zona superior
del local. · La denominación de los tipos de aire, sus
acrónimos y colores son los establecidos en la norma UNE EN 13779. · La potencia instalada en el edificio aumenta
respecto a sistemas centralizados. |
|
|
|
|
|
Fuente: http://www.idae.es/uploads/documentos/documentos_17_Guia_tecnica_instalaciones_de_climatizacion_con_equipos_autonomos_5bd3407b.pdf |
|

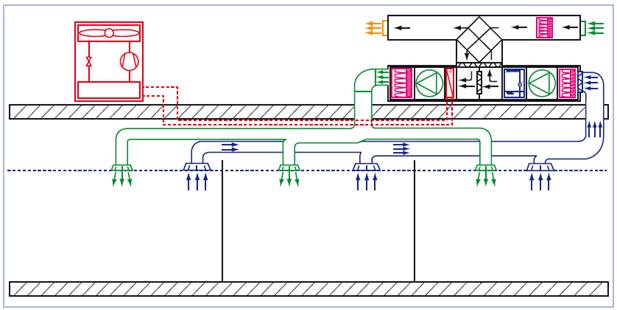
El mismo sistema abastece a diferentes zonas. Pueden ser
de diferentes tipos y se clasifican en función del fluido de transporte
utilizado: aire, agua o refrigerante.
Utiliza el aire para el transporte y distribución en
locales (sistema de conductos)
La denominación de los tipos de aire, sus acrónimos y
colores son los establecidos en la norma UNE EN 13779
Transporte del aire tratado desde un climatizador a
través de conductos de aire y distribución en locales a través de difusores y
rejillas.
Puede existir retorno de aire (sistema más eficiente) o
no.
|
Sistema
sin recuperación y solo aire exterior |
Sistema
todo aire con unidad de tratamiento de aire. El equipo realiza la ventilación
del local, la expulsión del aire y el tratamiento térmico del aire para
vencer todas las cargas térmicas |
|
Sistema
todo aire con recuperador de calor. Aire de ventilación y aire extraído del
local de categoría AE1 o AE2 en UTA donde el aire de retorno se impulsa a un
mismo local |
Sistema
todo aire con recuperador de calor. Sólo aire de ventilación |
Videos sobre sistemas todo aire y climatizadores
El sistema mantiene el caudal de impulsión constante y
varía la temperatura de aire impulsado para contrarrestar las cargas del local.
|
Características: · Permite una buena distribución de aire en los
locales · Bajo nivel sonoro · Mantenimiento centralizado · Requiere gran ocupación de espacio de los
conductos · El caudal de aire trasegado en ventiladores es
elevado. |
Sistema todo aire con postrecalentamiento Fuente: libro
“Climatización de edificios” de J.L. Fumadó |

El sistema mantiene la temperatura de impulsión constante
y varía el volumen de aire impulsado para contrarrestar las cargas del local.
El control puede ser modificando la velocidad del ventilador o utilizando
difusores capaces de modificar la sección de paso del aire en el recinto.
Regulación: Mediante la caja de volumen variable con
compuertas de by-pass (o regulando el equipo
impulsor, variando la tensión o frecuencia) se regula la carga térmica.
|
Características: · Menor consumo en ventiladores · Control individual de las zonas · Las zonas no ocupadas no se tratan · No hay control de la humedad · Las cajas de volumen variable pueden presentar
mayor nivel sonoro · Velocidad del aire 2-15 m/s |
Sistema caudal variable. Representación con
compuertas de bypass. |
El sistema está en desuso por el consumo excesivo y la
necesidad de gran espacio para conductos.
|
Características: · Se emplea muy poco. · Ocupan un gran espacio en distribución. · Se utiliza con alta velocidad. · Para locales con distintas zonas higrotérmicas. · Dos unidades de tratamiento central básicas: o unidad que produce aire primario: regula la humedad relativa y la temperatura en
las zonas perimetrales a caudal constante y temperatura variable.
Contrarresta cargas de transmisión y ventilación. o unidad que produce aire secundario: a caudal variable y temperatura constante. Contrarresta
cargas de iluminación personas y radiación solar de las zonas perimetrales y
todas las cargas de las zonas interiores. |
|
|
Características: •
Sistema
de climatización con equipos zonales + ventilación general con aire
totalmente climatizado •
El equipo
común trata las cargas de ventilación. •
Los
climatizadores de zona tratan el resto de cargas de los locales. •
Requiere
gran ocupación de conductos en falso techo. •
Alto
consumo de ventiladores. |
|
|
Difusión por mezcla •
Los
elementos de difusión tradicionales (rejilas,
rotacionales, etc). •
Producen
una mezcla del aire impulsado con el aire existente en el local.
Fuente: http://www.airflow.es/descargas/manual/manualDifusion.pdf |
Difusión por desplazamiento •
Los
sistemas que se emplean en laboratorios, quirófanos, cocinas industriales,
etc. •
Son elementos
con mucha superficie de difusión, a muy baja velocidad, y producen un
desplazamiento del aire existente en el local hacia los elementos de
extracción.
Fuente: http://www.airflow.es/descargas/manual/manualDifusion.pdf |
Comparativa

Diferentes tipos de
difusores:
|
|
|
|
|
|
|
|
|
|
|
|
El proceso tiene varias etapas:
•
Calcular la ventilación
o
Viviendas: CTE
o
Terciarios: RITE
•
Calcular las cargas térmicas
o
Software cálculo: CLIMA, HAP, CYPE, EnergyPlus,…
•
Determinar las condiciones de impulsión
o
![]()
o
![]()
o
![]()
o
Unidades: Q (kW)
V(m3/s) m(kg/s) Ts (ºC) W(kg/kg
as) h(kJ/kg as)
o
Sistemas de caudal constante: se
impone el caudal y se varía la temperatura y/o la humedad de impulsión para
satisfacer las cargas. Opción más habitual es sistemas unizona.

o
Sistemas de caudal variable: se
impone una temperatura de impulsión y se varía el caudal. Opción más habitual
en sistemas multizona.

o
Restricciones en
la selección de la temperatura de impulsión:
•
Refrigeración
•
Difusión por mezcla
![]()
•
Difusión por desplazamiento
![]()
•
Calefacción
![]()
![]()
•
Diseño de la UTA ciclo verano/invierno
•
Dimensionar las baterías de calor y frío
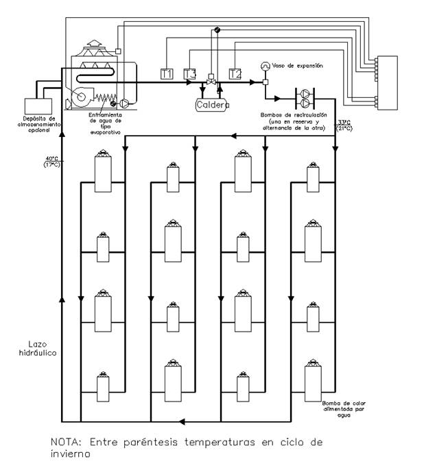
Utiliza el agua en
distribución y unidades terminales (radiadores o suelos radiantes)
|
Características: •
El equipo
generador puede ser una bomba de calor o enfriadora+caldera •
Instalaciones
de climatización de mediano y gran tamaño. •
Potencias
nominales en refrigeración (7/12ºC) generalmente inferiores a 10 kW. •
Se
emplean en multitud de aplicaciones. •
Regulación
mediante válvulas de 2 ó 3 vías, con o sin entrada
de aire de ventilación, del tipo panel, cassette o
conductos. |
|
|
Tipos de sistemas con fancoils: •
Sistemas
a dos tubos Sólo pueden aportar un tipo de servicio a la
vez, calor o frío. •
Sistemas
a cuatro tubos Pueden aportar calefacción y refrigeración al
mismo tiempo |
https://youtu.be/EeXa9T7-F1s?list=PLsb_JN_GnO_oFfQ7z8hgx-GVRGoTS6zpn
|
Aplicaciones típicas de los fancoils


|
Características: •
Normalmente
emplean calderas como equipo generador. •
En
condiciones nominales, la temperatura de impulsión del agua a radiadores
(temperatura de entrada) suele ser de 80 ºC y la
temperatura de salida (retorno) suele ser de 60, 65 ó
70 ºC, en función del salto térmico nominal
seleccionado por el fabricante. •
Ventilación
independiente. |
Fuente: https://www.fenercom.com/publicacion/guia-de-emisores-de-calefaccion-a-baja-temperatura-de-agua-2014 |
Radiadores de baja temperatura
|
Características: · Impulsión sobre los 55ºC y retorno a 45ºC Ventajas: •
Menor
consumo en los generadores •
Nuevos
tipos de generadores: bomba de calor, calderas de condensación o biomasa •
Menores
pérdidas en la distribución •
Menos
asimetría térmica en las estancias Inconvenientes: •
Emisores
de mayor tamaño |
|
Dimensionado
de los radiadores
Según se indica en la guía
publicada por fenercom [https://www.fenercom.com/publicacion/guia-de-emisores-de-calefaccion-a-baja-temperatura-de-agua-2014/]
|
|
|
|
Colocación
habitual de los radiadores
Fuente: Guía sobre las claves para la optimización de
las instalaciones de calefacción individuales |
Efecto
convectivo del aire alrededor del radiador
|
Suelo
radiante
|
Características: •
Permiten
una óptima distribución de temperaturas •
No hay
movimiento de aire •
No ocupan
espacio en el local •
Silenciosos •
Ventilación
independiente. •
Coste
capital elevado. •
Importancia
de la inercia térmica en el control de la instalación En
modo calefacción •
Potencias
máximas de 180 W/m2. •
Temperatura
agua: 30-45ºC •
Temperatura
máxima suelo 26-29ºC. •
Temperatura
mínima suelo: temperatura de rocío del aire en verano (15ºC a 20ºC). Modo
refrigeración •
Potencias
máximas de 50 W/m2. •
Temperatura
agua: 15-20ºC •
Temperatura
del suelo superior en dos grados a la de rocío del aire. •
En
locales húmedos (cocinas, baños) anular el suelo radiante en modo frío. |
|
|
Fuente: https://www.fenercom.com/publicacion/guia-de-suelo-radiante-2a-edicion-2017/ |
Perfil
del suelo
Distribución
de los circuitos en espiral o serpentín |
Techo
frío
|
Características: •
Modo
refrigeración se alcanzan potencias de 30 a 90 W/m2. •
Temperatura
del agua enfriada 15ºC. •
Temperatura
del techo 18ºC, superior en dos grados a la de rocío del aire. Peligro
condensación. •
En
locales húmedos (cocinas , baños) anular el suelo
radiante en modo frío. •
No ocupan
espacio en el local. •
Sensación
de confort aun con temperaturas de aire superiores en local. •
No
incluye ventilación. |
|
|
Ventajas
del sistema de inducción respecto al de fancoils •
Al no
disponer de ventiladores en los equipos individuales, se requiere menos
mantenimiento. •
Se evita
el ruido que producen de los ventiladores. •
Se logra
un control exacto del aire exterior y el filtrado central del mismo realizado
en la UTA es mas controlado y eficiente. •
Se puede
lograr la humectación/deshumectación de todos los
locales, tratando el aire primario. •
No es
necesario una red de suministro eléctrico para la alimentación de los motores
monofásicos de los ventiladores, como es el caso de los fancoil. •
Se reduce
el consumo eléctrico, al no disponer de ventiladores terminales. Inconvenientes
del sistema de inducción respecto al de fancoils •
La
regulación no es tan fácil como en los fancoil. •
Si un
equipo recibe más caudal de aire del previsto aumenta el nivel de ruido, si
recibe de menos no será de capaz de inducir lo suficiente como para compensar
las cargas. •
No pueden
utilizarse filtros en los equipos terminales para proteger el ensuciamiento
de las baterías, ya que la pérdida de presión que originan afectan notablemente
la circulación por inducción del aire secundario. •
La
potencia aportada por los equipos es limitada, por lo que en locales con
cargas térmicas elevadas puede resultar necesario un tratamiento adicional
específico en fachada. •
La
limitación de estos aparatos lo mismo que los fancoil,
es que el alcance efectivo de impulsión de aire en los locales no supera los
5 metros aproximadamente, por lo que, en caso de que hubiere mas profundidad debe ser combinado con otro sistema
complementario. |
Fuente: http://instalaciones-termicas.blogspot.com/2013/10/sistemas-terminales-de-induccion-parte-1.html
|
|
Características: •
La
instalación está formada por un anillo de agua. •
Los
equipos generadores son una caldera y una torre de enfriamiento. •
Las unidades
terminales son pequeños equipos bombas de calor agua-aire. Son independientes
entre ellas. •
Aplicación
en climatización de los centros comerciales con diferentes tiendas. •
La
ventilación se distribuye de forma independiente por conductos. •
Bajo
consumo energético, existe recuperación de calor entre zonas. •
Con sólo
dos tuberías permite dar servicio de calefacción y refrigeración •
Inversión
elevada •
Elevado
volumen de agua circulando •
Cada zona
dispone de una bomba de calor reversible agua-aire que recibe agua atemperada
(por ejemplo a 27ºC). •
En modo
frío el agua del anillo sirve para el condensador de la unidad y retoma al
anillo más caliente. •
En modo
calor, el agua atemperada del anillo de impulsión sirve al evaporador de la
unidad de zona, devolviendo el agua al anillo de retomo más fría. •
En el
anillo de retomo se va mezclando el agua procedente de cada unidad. Para
mantener el anillo a temperatura constante será necesario evacuar el calor en
una torre de condensación (en verano) o aportar la energía necesaria,
mediante caldera e intercambiador, en invierno. •
La
potencia de la bomba de calor puede ser muy variada, desde 2 kW, utilizadas
en zonas perimetrales, hasta 100 kW montadas en falsos techos con una red de
conductos [ Fuente: https://www.atecyr.org/publicaciones/es/dtie-digitales/65-dtie-905-sistemas-de-climatizacion.html
] |
Fuente: https://www.atecyr.org/publicaciones/es/manuales/77-fundamentos-de-climatizacion.html |
Criterios
de diseño
•
Temperatura de agua en el anillo: 27 ºC
•
Retorno: 19 ºC en
modo calefacción y 38 ºC en modo refrigeración
•
Temperatura mínima del agua en el anillo para
arrancar caldera: 11 ºC
•
Temperatura máxima para arrancar toiTe de refrigeración: 32ºC
Variación
del sistema con fancoils como unidades terminales
|
Características: •
En este
caso el sistema está formado por un anillo doble para distribución de agua
fría y caliente. •
Las
unidades terminales son fancoils de 4 tubos. •
La
ventilación se distribuye de forma independiente y se trata en un
climatizador. •
Aplicación
en oficinas y centros comerciales. |
|
Distribución con
refrigerante (sistema de expansión directa)
|
Características: •
Una misma
unidad exterior puede abastecer diferentes zonas térmicas (alrededor de 30
unidades interiores). •
Sistemas de
distribución con refrigerante, tuberías de pequeño diámetro: ocupan poco
espacio. •
Variedad
de tipos de unidades interiores. •
Coste
capital mayor que un sistema centralizado. •
No
incorpora ventilación. •
No hay
control de humedad |
|
Sistema
VRF (volumen de refrigerante variable) o también VRV en equipos Daikin.
|
La unidad exterior presenta tecnología inverter y el caudal de refrigerante que circula
dependiendo de la demanda térmica |
|
Sistema
de volumen de refrigerante variable (VRF) con recuperación de calor
|
Características: •
Sistema a
tres tubos. •
Existe la
posibilidad de recuperación de energía entre zonas con diferente tipo de
demanda. •
La
ventilación debe suministrarse aparte •
Las
unidades interiores se conectan a una caja de recuperación de calor. •
Desde
cada caja de recuperación se puede dar servicio de calor o frío. •
La
transferencia de calor entre zonas hace que la unidad exterior tenga que
trabajar con menor potencia y conseguir ahorros energéticos. •
Selección
de unidades interiores en función de las cargas del local •
Selección
de la unidad/es exteriores y tuberías con software de fabricante. Normalmente
las unidades exteriores trabajan al 120%. |
Fuente: http://instalaciones-termicas.blogspot.com/2013/09/sistemas-de-climatizacion_30.html |


Caja
de recuperación de calor
El problema de la distribución con gas
refrigerante
|
Aunque el gas refrigerante (normalmente R410A,
ahora R32) no es tóxico, en caso de fuga sí podría desplazar el aire de una habitación
e inundar la misma con gas de forma que no tendríamos oxígeno para respirar.
No sucede nada por respirar R410A, pero sí sucede si no respiramos oxígeno. Por ello, el Reglamento de Instalaciones
frigoríficas establece un límite entre el gas total de la instalación y el
recinto cerrado más pequeño (habitación), de forma que si se escapa todo el
gas dentro de la habitación más pequeña no sea tanto que desplace todo el
aire de la misma. Esto representa un problema ya que muchas veces esta
restricción hace que no sea posible realizar la instalación, aunque existen
soluciones basadas en la ventilación, unificación de espacios, etc… |
|
Sistema
VRF híbrido
Evita el problema de la distribución con gas refrigerante

Sistema
refrigerante-aire: Transporte por refrigerante y distribución
por aire a los locales.
|
Características: •
Una misma
unidad exterior puede abastecer diferentes zonas térmicas. •
Sistemas
de distribución con aire. •
El equipo
interior se coloca en zonas comunes o aseos para evitar molestias debidas a
ruidos. •
Control: o Control único zona •
Un solo
termostato para todo el sistema. •
Hace que
el control de todas las zonas dependa de una (colocación en retorno del
sistema) o Control en cada zona •
Rejillas
motorizadas: Airzone •
Cada zona
abre o cierra los difusores en función de la señal del termostato de zona. |
|
Diferentes
subsistemas
|
•
La unidad
de tratamiento de aire (UTA). En este equipo el aire se filtrará y se
introducirá a los locales. La unidad podrá realizar o no el tratamiento
térmico del aire de ventilación. En algunos casos se instalarán recuperadores
de calor para aprovechar la energía del aire expulsado. •
Las unidades
terminales. Se trata de unidades terminales (splits)
que suelen ser de tipo pared, techo, suelo cassette
o conductos. Las unidades interiores estarán conectadas a una o varias
unidades exteriores. Las unidades interiores pueden ser de refrigerante o de
agua. |
|
Con
recuperación de aire en la extracción
|
•
Regulada
en la IT 1.2.4.5.2 del Reglamento para Instalaciones Térmicas en los
Edificios (RITE). •
Obligatoria
en los sistemas de climatización de los edificios en los que el caudal de
aire expulsado al exterior, por medios mecánicos, sea superior a 0.5 m3/s
(equivalente a 1800 m3/h), en estos sistemas se recuperará la energía del
aire expulsado |
|
Diferentes
tipos de configuraciones
|
Ventilación impulsada directamente al local sin
tratamiento térmico
|
Ventilación impulsada directamente al local con
tratamiento térmico total o parcial
|
|
Ventilación conectada a la unidad terminal de cassete
|
Ventilación conectada a la unidad interior de
conductos
|
|
Ventilación impulsada directamente al local sin
tratamiento térmico. Recuperador. Cassete
|
Ventilación impulsada directamente al local sin
tratamiento térmico. Recuperador. Conductos.
|
|
Ventilación conectada a la aspiración de la
unidad de conductos.
|
Ventilación conectada a la aspiración de la
unidad de conductos.
|
|
Sistema con agua. Bomba de calor con unidad
interior fancoil
La climatizadora puede tratar el aire de
ventilación o no. Si lo hace, el fan-coil sólo
tiene que contrarrestar las cargas internas y no las de ventilación. |
Bomba de calor y circuito de agua
|
|
Aspiración de aire en conducto de retorno
|
Aspiración de aire por plenum
|
Sistemas habituales en viviendas
|
Unidad exterior que abastece diferentes
unidades interiores
|
Unidad interior que trata el aire que se distribuye
por una red de conductos
|

https://www.youtube.com/watch?v=L7QO8y8AGi4
Fuente RITE https://www.boe.es/buscar/doc.php?id=BOE-A-2007-15820
IT 1.2.4.3.2 Control de las condiciones
termo-higrométricas
1. Los sistemas de climatización,
centralizados o individuales, se diseñarán para controlar el ambiente interior
desde el punto de vista termo-higrométrico.
2. De acuerdo con la capacidad del sistema
de climatización para controlar la temperatura y la humedad relativa de los
locales, los sistemas de control de las condiciones termohigrométricas
se clasificarán, a efectos de aplicación de esta IT, en las categorías
indicadas de la tabla 2.4.3.1
Tabla 2.4.3.1 Control de
las condiciones termohigrométricas.
|
Categoría |
Ventilación |
Calentamiento |
Refrigeración |
Humidificación |
Deshumidificación |
|
THM-C
0 |
x |
– |
– |
– |
– |
|
THM-C
1 |
x |
x |
– |
– |
– |
|
THM-C
2 |
x |
x |
– |
x |
– |
|
THM-C
3 |
x |
x |
x |
– |
(x) |
|
THM-C
4 |
x |
x |
x |
x |
(x) |
|
THM-C
5 |
x |
x |
x |
x |
x |
Notas:
– no influenciado por el sistema
x controlado por el sistema y garantizado
en el local
(x) afectado por el sistema
pero no controlado en el local
3. El equipamiento mínimo de aparatos de
control de las condiciones de temperatura y humedad relativa de los locales,
según las categorías de la tabla 2.4.3.1., es el siguiente:
a) THM-C1
Variación de la temperatura del fluido
portador (agua o aire) en función de la temperatura exterior y/o control de la
temperatura del ambiente por zona térmica.
Además, en los sistemas de calefacción por
agua en viviendas se instalará una válvula termostática en cada una de las
unidades terminales de los locales principales de las mismas (sala de estar,
comedor, dormitorios, etc.).
b) THM-C2
Como THM-C1, más control de la humedad
relativa media o la del local más representativo.
c) THM-C3
Como THM—C1, más variación de la
temperatura del fluido portador frío en función de la temperatura exterior y/o
control de la temperatura del ambiente por zona térmica.
d) THM-C4
Como THM-C3, más control de la humedad
relativa media o la del local más representativo.
e) THM-C5
Como THM-C3, más control de la humedad
relativa en los locales.
•
Inversión inicial
•
Costes de operación
•
Mantenimiento
•
Control de la humedad
•
Ruidos
•
Velocidades del aire
•
Adaptación a cambios de uso y zonificación
•
Volumen ocupado por el sistema
[Fuente: https://www.atecyr.org/publicaciones/es/dtie-digitales/65-dtie-905-sistemas-de-climatizacion.html]
Características:
•
Las ganancias internas (ocupantes,
iluminación y equipos) son pequeñas y se producen en espacios que cambian a lo
largo del día.
•
Ganancia solar diferenciada según la
orientación
•
Se aconseja sistemas zonificados.
•
Los condicionantes de espacio, estéticos y el
bajo mantenimiento son prioritarios.
•
Generalmente la ventilación se proporciona al
margen del sistema de climatización.
Sistemas utilizados:
•
Sistemas partidos, unitarios o múltiples de
expansión directa con una unidad interior por habitación.
•
Sistemas de aire centralizados de caudal
constante con un único termostato en salón, o con compuertas de zona y
termostatos en cada habitación.
•
Para la calefacción en climas fríos se
utilizan calderas mixtas (ACS y calefacción) con radiadores o suelos radiantes.
•
En el sector residencial de lujo se utilizan
sistemas de ventiloconvectores a dos o cuatro tubos
(para refrigeración y calefacción) junto con sistemas radiantes para
calefacción.
•
No se suele controlar la humedad.
Características:
•
Las superficies de escaparate que provocan
elevadas ganancias solares, y la alta ocupación e iluminación pueden producir
cargas puntas muy superiores a las de otras tipologías.
•
El factor de calor sensible es muy variable
entre 0,6 y 0,9.
•
En muchos casos se admiten sistemas vistos
que proporcionan un ambiente "industrial".
•
El sistema de control debe ser simple.
Sistemas utilizados:
•
Sistemas centralizados de aire
•
Rooftop
•
Ventiloconvectores
•
Sistemas de volumen de refrigerante variable
Características:
•
En su mayoría los espacios tienen ocupación
plena durante horarios definidos.
•
Las ganancias internas pueden ser elevadas y
en zonas internas sólo se requiere calefacción a primera hora de la mañana de
días de invierno.
•
En el caso de zonas perimetrales, la
utilización de fachadas acristaladas provoca elevadas ganancias solares y una
elevada variación de la carga en función de la orientación.
•
La distinción entre zonas internas y
perimetrales es frecuente llegando a utilizarse sistemas diferentes.
•
La inversión térmica simultánea y sucesiva es
frecuente.
•
La ventilación es proporcionada por el
sistema de climatización.
•
El espacio ocupado por los sistemas es un
factor muy importante del diseño.
Sistemas utilizados:
•
En sistemas todo-aire se utiliza caudal
constante o variable.
•
En zonas perimetrales se añade un sistema de
calefacción perimetral o de recalentamiento terminal.
•
Otras posibilidades son los sistemas de ventiloconvectores a dos o cuatro tubos o sistemas de
volumen de refrigerante variable.
•
También se utiliza el sistema de bombas de
calor en anillo de agua atemperada.
•
En los sistemas todo-agua la ventilación la
proporciona una red de aire primario que impulsa aire en condiciones neutras.
•
En edificios de poca altura se utilizan rooftops.
•
El enfriamiento gratuito es aplicable en
zonas internas durante gran parte del año.
Características:
•
Suelen ser edificios de poca altura y gran
superficie en planta.
•
El uso de los espacios es muy diverso y
cambiante con el tiempo, de manera que la flexibilidad del sistema de
climatización es una condición de diseño.
•
En centros donde los espacios son alquilados
es necesario conocer el consumo separado de cada espacio.
•
La ocupación es muy variable alcanzando
elevados picos.
•
Las
ganancias de iluminación y de equipos son también considerables.
•
En algunos casos existen expositores refrigerados
de mala calidad que obligan a calefactar las zonas
donde se encuentran.
•
Las infiltraciones a través de puertas
exteriores deben ser tenidas en cuenta.
Sistemas utilizados:
•
Los sistemas de agua atemperada con bomba de
calor agua-aire permiten que cada local gestione su propio sistema de
climatización con una mínima parte común.
•
Otra solución muy habitual es la de rooftop aprovechando la cubierta del edificio. Este sistema
no permite el trasvase de energía entre zonas si existiera inversión térmica
simultánea.
•
El sistema de ventilación suele ser común a
todos los locales.
•
Para evitar las infiltraciones por puertas
exteriores, se utilizan cortinas de aire, dobles puertas o puertas giratorias.
Características:
•
En los hoteles existe una diversidad
importante de zonas: habitaciones de clientes, zonas comunes (recepción,
restaurantes, salas de reunión. piscinas cubiertas, etc.) y zonas para
empleados (cocinas, oficinas. lavandería, etc.).
•
Esto obliga normalmente a utilizar sistemas
específicos para cada zona.
•
En las habitaciones las cargas internas son
pequeñas, se requiere que el cliente pueda controlar el sistema y es importante
limitar el nivel de ruido.
•
En el resto de zonas, los requerimientos son
muy diferentes entre sí.
•
Un aspecto importante en hoteles es la
limitación de costes de mantenimiento y operación.
•
Sistemas de detección de presencia en
habitaciones
•
Sistemas centralizados: menos costoso y
permite estrategias de aprovechamiento ACS.
•
En restaurantes el nivel de calidad de aire
es media (IDA 3), pero existen requerimientos estrictos para el ruido y la
integración del sistema de climatización.
Sistemas utilizados:
•
Están muy extendidos los sistemas de ventiloconvectores a dos o cuatro tubos situados en el vestíbulo
de la habitación. La ventilación se proporciona mediante una toma de aire
exterior directa, o a través de una red de preparación de aire primario.
•
Los sistemas de refrigerante variable están
limitados por la carga de refrigerante máxima de cada agrupación de
habitaciones.
•
Para zonas comunes, además de los sistemas
anteriores se utilizan sistemas todo-aire con climatizadora centralizada y red
de conductos de caudal constante.
•
En los hoteles existe un potencial importante
de utilización de sistemas de cogeneración.
•
En restaurantes se utilizan sistemas
todo-aire, en algunos casos asociados a ventilación por desplazamiento.
•
En locales nocturnos el enfriamiento gratuito
presenta un elevado potencial, utilizándose en muchos casos sistemas con todo
aire exterior.
Características:
•
Los centros educativos cuentan con
requerimientos muy variados según el uso del espacio: aulas, despachos,
laboratorios, bibliotecas, etc.
•
Presentan niveles de ocupación, iluminación y
equipos muy diferentes.
•
Suelen ser edificios de poca altura, lo que
favorece la solución de equipos en cubierta.
•
En general, los criterios de bajo nivel del
ruido, bajo coste de inversión inicial y mantenimiento son prioritarios.
•
Los niveles de ventilación son especialmente
elevados en aulas debido a la densidad de ocupación, así como en guarderías y
laboratorios por los criterios estrictos de calidad de aire.
•
El enfriamiento gratuito y la recuperación
del calor de extracción pueden ser obligatorios en numerosos espacios.
Sistemas utilizados:
•
Se utilizan gran variedad de sistemas:
•
Sistemas centralizados con plantas
enfriadoras y calderas junto a fancoil y
climatizadoras, de caudal constante o variable.
•
Sistemas de expansión directa con caudal de
refrigerante variable.
•
Unidades compactas de cubierta.
Características:
•
Existen una gran variedad de edificios dentro
de esta categoría, desde grandes complejos hospitalarios con gran diversidad de
espacios (habitaciones de pacientes, quirófanos, salas de infecciosos, zonas
comunes, etc) hasta pequeños centros de salud más
asimilables a edificios de oficinas.
•
Los requerimientos de confort dependen del
uso de la zona.
•
En general se requieren niveles elevados de
ventilación y filtración y las cuestiones de calidad de aire son de especial
importancia.
•
Por ejemplo la
accesibilidad para la limpieza del sistema de climatización, evitar la
contaminación cruzada, etc.
•
Debe conseguirse una distribución de
presiones según el uso de cada zona, sobrepresión o depresión.
•
En determinadas zonas como quirófanos o
unidades de cuidados intensivos los sistemas son propios de cada sala (por ejemplo uno por quirófano) para evitar que un fallo común
impida el funcionamiento de todo el servicio.
•
Muchos espacios requieren control de humedad.
Sistemas utilizados:
•
En habitaciones se utilizan sistemas de ventiloconvectores a dos o cuatro tubos con una red de
preparación de aire neutro. A veces se sustituyen por inductores, combatiendo
la carga latente el aire primario. Así se evita la condensación en las unidades
interiores y el riesgo de legionela.
•
La utilización de condensación por aire en
los equipos de producción de frío evita este riesgo, pero conlleva un consumo
energético superior porque se deteriora el EER del sistema.
•
En zonas comunes se pueden utilizar
climatizadoras de caudal constante o variable, con el ventilador soplando sobre
las baterías para evitar infiltraciones en la climatizadora.
•
Cuando es necesario garantizar la sobrepresión
de la zona, el caudal suele ser constante.
•
Para humectar se utiliza vapor.
•
En quirófanos se utilizan sistemas con
elevada filtración y distribución de aire de pistón.
•
Los grandes complejos hospitalarios son
candidatos a los sistemas de cogeneración y trigeneración
por la demanda simultánea de calor (para ACS y calefacción), frío y
electricidad.
Características:
•
Ocupación variable que puede llegar a ser
elevada en periodos de tiempo limitado.
•
La altura de suelo a techo es elevada,
actividad sedentaria de las personas, normalmente no está permitido fumar y los
niveles de ruido son exigentes.
•
La carga está dominada por la ganancia
interna de personas cuando la ocupación es elevada, siendo entonces el factor
de calor sensible bajo (0,65).
•
Las instalaciones deben quedar integradas en
los espacios alterando lo menos posible la estética.
•
Los museos requieren condiciones específicas
de humedad, calidad de aire, etc. , dependiendo de su naturaleza.
Sistemas utilizados:
•
Sistemas de aire con posibilidad de
enfriamiento gratuito y recuperación del calor de extracción.
•
Sistemas de suelo radiante.
•
Ventilación por desplazamiento mediante
falsos pilares o trasdosados.
Características:
•
Aunque estén pensados para un tipo de
actividad, los usos en la práctica pueden ser muy diversos (conciertos,
exposiciones, etc).
•
Suelen ser espacios de gran altura donde la
distribución de aire debe ser estudiada detenidamente.
•
Además en muchos
casos es conveniente zonificar los espacios dedicados a espectadores
separadamente de los dedicados a deportistas por tener diferentes cargas y
condiciones de confort.
•
Las cargas de iluminación y ocupación son las
más importantes, sin olvidar la ganancia solar a través de techo cuando los
espacios se utilizan durante el día.
•
En piscinas, la carga latente provocada por
la evaporación de la lámina de agua condiciona el diseño del sistema.
Sistemas utilizados:
•
Sistemas todo-aire con posibilidad de enfriamiento
gratuito y recuperación del calor de extracción.
•
Rooftops con
pequeñas redes de conductos.
•
El nivel de ventilación debe poder
controlarse en función de la ocupación, ya que ésta puede ser muy variable.
•
Para calefacción, sistemas radiantes en el
suelo de la zona de gradas o sobre los ocupantes.
•
En piscinas es necesario deshumectar:
•
mediante el incremento del nivel de
ventilación (si el aire exterior es seco y templado),
•
o con procesos sucesivos de enfriamiento y
calentamiento del aire recirculado con recuperación del calor de condensación.